Wischerarme bleiben willkürlich im Intervallmodus stehen.
Wischerarme bleiben willkürlich im Intervallmodus stehen.
Hallo, ich habe ein Problem mit dem Intervallmodus. Die Wischerarme bleiben willkürlich stehen. Ich habe schon den Wischerschalter, Relais für Intervall und sogar den Motor mit Gestänge gewechselt. Leider ohne Erfolg. Hat jemand eine Idee was es noch sein könnte? Mfg Mike
-
- Umweltschoner
- Beiträge: 32
- Registriert: 14.07.2018, 15:05
- Fahrzeug: Corsa C 1,2L
- Wohnort: Hattingen
Re: Wischerarme bleiben willkürlich im Intervallmodus stehen.
Ich könnte mir vorstelle das da Kabel defekt sind. Da geht nur messen und suchen.
Vielleicht ist es auch ein Masseproblem.
Gruß Dirk
Vielleicht ist es auch ein Masseproblem.
Gruß Dirk
Re: Wischerarme bleiben willkürlich im Intervallmodus stehen.
Vielen Dank, das werde ich dann mal ausprobieren müssen. Mfg Mike
- CCSS
- Gott des Forums!
- Beiträge: 6119
- Registriert: 17.06.2012, 12:40
- Fahrzeug: Corsa D 1.6 Turbo
- Wohnort: 51688 Wipperfürth
Re: Wischerarme bleiben willkürlich im Intervallmodus stehen.
Wenn die Wischer stehen bleiben und dann quasi der nächste Intervall kommt: bewegen die sich dann wieder / weiter?
Die Box mit den Schleifringen zur Steuerung hast du mitgetauscht und alles ist neu?
Wenn das soweit okay ist, gehe ich auch von einem Kabelproblem aus.
Die Box mit den Schleifringen zur Steuerung hast du mitgetauscht und alles ist neu?
Wenn das soweit okay ist, gehe ich auch von einem Kabelproblem aus.
Gruss Sebi
Re: Wischerarme bleiben willkürlich im Intervallmodus stehen.
Wenn der nächste Intervall kommt bewegen sie sich weiter. Bleiben aber jedesmal an einer anderen Stelle stehen. Welche Box mit schleifringen meinst du?
- Druckwelle
- Schrauber
- Beiträge: 392
- Registriert: 19.02.2015, 22:55
- Fahrzeug: Corsa B X12XE 16V
Re: Wischerarme bleiben willkürlich im Intervallmodus stehen.
Hallo Mike,
da Du den Motor mit Gestänge erneuert hast,
wirst Du auch den Schleifring bzw. Umschalter neu haben, der im silbernen Getriebegehäuse am Motor sitzt.
Ich habe in den Plan vom Corsa B geschaut und gehe davon aus, dass die Schaltung bestimmt sehr ähnlich oder gleich ist.
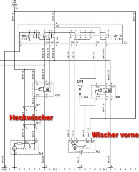
So kann nur die Klemme 53a (schwarz-violett) im Steckverbinder des Motors am Kabelbaum beschädigt, verbogen, korrodiert oder das Kabel gebrochen sein.
Prüfe doch bitte bei eingeschalteter Zündung, ob hier Spannung anliegt!!
Wahrscheinlich nämlich nicht oder nicht zuverlässig!
Wirklich nur im Tast-/ bzw. Intervallbetrieb tritt der Fehler auf ??
Das heißt, den Schalter aus Stellung 1 oder 2 auf Null zurück gesetzt, dann laufen die Wischer in die Endposition ??
Kann laut Plan nicht sein, denn:
Das Zündungplus für den Rücklauf (Klemme 15) wird dem Wischermotor über den Wischerschalter nur in den Stellungen "Intervall", "Tast" und "Null" bereitgestellt.
Es ist also egal, ob die Wischer vorher mal auf 1 oder 2 liegen.
Im Motorgehäuse sitzt ein Umschalter, der den Motor nach Ende des Startimpulses an Zündungsplus legt, bis die Endposition erreicht ist. Dort schaltet er den Motor quasi gegen Masse kurz (Kurzschlussbremse), um den Stoppvorgang zu unterstützen.
Das erfolgt über ein- und dieselbe Leitung, die auch über den Wischerschalter läuft ( grün, Nr. 53e). Wäre diese Leitung unterbrochen, würde sich der Motor gar nicht mehr bewegen.
Wenn die Leitung 53a (schwarz/violett) am Motor keinen Kontakt hat, bekommt der Wischermotor nur solange "Plus" wie das Intervallrelais seinen Impuls gibt.
Gruß, Thomas
da Du den Motor mit Gestänge erneuert hast,
wirst Du auch den Schleifring bzw. Umschalter neu haben, der im silbernen Getriebegehäuse am Motor sitzt.
Ich habe in den Plan vom Corsa B geschaut und gehe davon aus, dass die Schaltung bestimmt sehr ähnlich oder gleich ist.
So kann nur die Klemme 53a (schwarz-violett) im Steckverbinder des Motors am Kabelbaum beschädigt, verbogen, korrodiert oder das Kabel gebrochen sein.
Prüfe doch bitte bei eingeschalteter Zündung, ob hier Spannung anliegt!!
Wahrscheinlich nämlich nicht oder nicht zuverlässig!
Wirklich nur im Tast-/ bzw. Intervallbetrieb tritt der Fehler auf ??
Das heißt, den Schalter aus Stellung 1 oder 2 auf Null zurück gesetzt, dann laufen die Wischer in die Endposition ??
Kann laut Plan nicht sein, denn:
Das Zündungplus für den Rücklauf (Klemme 15) wird dem Wischermotor über den Wischerschalter nur in den Stellungen "Intervall", "Tast" und "Null" bereitgestellt.
Es ist also egal, ob die Wischer vorher mal auf 1 oder 2 liegen.
Im Motorgehäuse sitzt ein Umschalter, der den Motor nach Ende des Startimpulses an Zündungsplus legt, bis die Endposition erreicht ist. Dort schaltet er den Motor quasi gegen Masse kurz (Kurzschlussbremse), um den Stoppvorgang zu unterstützen.
Das erfolgt über ein- und dieselbe Leitung, die auch über den Wischerschalter läuft ( grün, Nr. 53e). Wäre diese Leitung unterbrochen, würde sich der Motor gar nicht mehr bewegen.
Wenn die Leitung 53a (schwarz/violett) am Motor keinen Kontakt hat, bekommt der Wischermotor nur solange "Plus" wie das Intervallrelais seinen Impuls gibt.
Gruß, Thomas
Ascona B >> Kadett E >> Rekord E > > Corsa B
- CCSS
- Gott des Forums!
- Beiträge: 6119
- Registriert: 17.06.2012, 12:40
- Fahrzeug: Corsa D 1.6 Turbo
- Wohnort: 51688 Wipperfürth
Re: Wischerarme bleiben willkürlich im Intervallmodus stehen.
Thomas hat mit seinen Ausführungen ja prima ergänzt, worauf ich mit meiner Frage, ob der Wischer beim nächsten Intervall kurz weiterläuft, hinaus wollte.



Gruss Sebi